Programkapcsoló
(Hajdu EnergoLux mosógéphez)
|
Hiába nincs kedvem a Videoton receiver szétszedéséhez, ha egyszer ott hever előtte egy elektromos hosszabbító, ami eltereli róla a figyelmemet. Mármint azért, mert a hosszabbító a mosógép javításakor fog kelleni, aminek ma jött el a napja, pedig én annyira, de tényleg annyira a rádiószétszedési kedvem hiányán akartam bánkódni, hogy arról akár órákig tudnék mesélni! Mármint bármit megtennék, csak mosógépet ne kelljen szerelnem. Ráadásul nemcsak kedvem nincs hozzá, hanem szakértelmem sincs, ami lássuk be, nagyon el tudja venni az ember kedvét. |
|
Szerintem nem fogom tudni megjavítani. Szerintem másik mosógépet kell vennünk. Szerintem a javítás már a múltkor sem sikerült. Szerintem nem szabadna hozzányúlnom. Szerintem azért nem hívtam hozzá szakembert, mert bár a mosógép egyben lévőnek tűnik, de attól még mostanában tölthette be a 30-at, ami nem azért baj, mert a mosógép, meg persze a korabeli technológiája is elöregedett, hanem azért, mert mára már nincs hozzá pótalkatrész. Néhány éve még annyi mindent lehetett kapni a Hajdu automata mosógépekhez, hogy nem győzött lapozni az ember az Orczy áruház weblapján, most meg csak kerék, zégergyűrű, műanyag fedlap, gomblapok, meg valami fülecske volt hozzá pótalkatrészként. |
|
Mivel a múltkor volt rá esély, hogy
csak annyi a baj, hogy elszappanosodott a vízszintet szabályzó kapcsolóhoz
vezető, amúgy levegőt szállító cső, így most is annak piszkálásával nyitottam. |
|
Ha csak annyi lenne a mosógép baja, hogy beégtek az érintkezők, szerintem én már azt sem vállalnám. Mármint ez a kapcsoló számomra egyáltalán nem tűnik szétszerelhetőnek. Szétszedni persze mindent szét lehet, no de utána összerakni, az bizony már nem kevés esetben komoly kihívás. |
|
Annyit azért megtettem, hogy vágtam
egy vékony csíkot polírozó papírból, amit aztán befűztem az érintkezők közé,
majd jól meghúzogattam. Természetesen nemcsak itt, hanem az összes többi
pogácsánál is. |
|
Nyitásképp a bal oldali kapcsolót
tekintettem meg egy kissé közelebbről, majd mivel a fürdőszoba ajtajában
térdelve nem láttam rajta hibát, nagyon rossz előérzet kíséretében kitekertem a
jobb oldali kapcsolót tartó csavarokat is. Mivel kívülről nem látszott rajta
hiba, gondoltam megpróbálom a kapcsolót még itt helyben szétszedni. Már úgy
értem megéreztem, hogy csinálhatok amit akarok, ebből bizony már nem lesz
működő mosógép. |
|
Ez itt már a szétszedett
programkapcsoló. Mondjuk most még bent van a helyén, és még csak szét sem esett,
szóval ebből az állapotából még össze tudtam volna rakni a gépet, csakhogy
miután a kapcsolósorokat széthúztam, na akkor már nem. Mármint ez a kapcsoló a
függőleges vonalak mentén elemi darabjaira szedhető, mikor is azonnal hajlamossá
válik az apróra történő szétesésre. Ami a helyzetet végképp reménytelenné tette,
az a saruk hátoldali összeforrasztottsága. Már úgy értem, hogy az egyedi
kapcsolók lábai között vastag drótos forrasztott átkötések vannak, melyektől nem
garázdálkodhatok szabadon, illetve eltörnek, eltörhetnek, mikor a kapcsolót elemi
darabjaira bontom. Az egyik gyanús kapcsolóelemet egy kissé közelebbről is
megszemlélve (még elemlámpát is hoztam a trafós halogén mellé), arról az derült ki,
hogy már csak azért sem érintkezhetett, mert az egyik szára el volt görbülve. |
|
Mivel elegem lett a sehová sem vezető sajnálkozásból, hogy még csak esélyem se legyen ne az új mosógép mellett dönteni, a kapcsolóról nem lehúzogattam a sarukat, hanem a drótokat vágtam el. |
A mosógép halálának láttán olyan szörnyű
hangulatba kerültem, hogy
a kapcsoló nem ma történő szétszedését egészen biztosra vettem.
|
Hogy még csak ne is lássam,
megindultam vele a bejárati ajtó felé. Előbb persze még feladtam rá a ruháját,
meg persze le is mértem, hogy átfér-e a réseken. Amit viszont nem tettem meg, az
a gép használható alkatrészeinek kiszedése, pedig amúgy a szivattyú és a főmotor
jól eladható, de akár még újra is hasznosítható. |
|
Na jó, elmesélem... Mikor a mosógép
halála elért a tudatomig (ez most nagyon gyorsan, szinte azonnal bekövetkezett),
akkor olyan rossz lelkiállapotba kerültem, mint mondjuk mikor
mindkét hűtőgép
beszart. Hogy semmibe sem kerül venni egy másik gépet (mármint a maréknyi
tízezresen felül), s némi gombnyomkodás után még helybe is hozzák, az engem
egyáltalán nem vigasztalt. A hűtők esetében, mivel a széthullásuk előtt mindkét
hűtő az egyre zavarosabb működésével szórakoztatott, szó szerint durván
stresszelt, mikor az új hűtő fura szürücskölő hangját meghallottam. Néha még ma
is a frászt hozza rám, mikor a konyhában ücsörögve egyszer csak arra figyelek
fel, hogy az új hűtő se nem zúg, se nem szürcsög. Mára mondjuk már leszoktam a
hűtő ajtajainak rémült nyitogatásáról, ehhez azonban évekre volt szükség. |
Az alkatrészeket nem azért tettem be egy
átlátszó dobozba, hogy ne
szóródjanak szét, hanem azért, hogy még csak ne is lássam őket!
|
Annyi eszem persze már nem volt, hogy a kapcsolókat eltakarjam valamivel. Mit ne mondjak, bár az éj sötétjében a doboz tartalma nem látszik (amúgy már maga a doboz sem), olyan rosszul aludtam, hogy egyből meg tudtam érteni mit jelent az, mikor valaki alkoholba fojtja bánatát. Mármint most nagyon rám fért volna néhány deci vodka, pedig amúgy a tömény szesztől a hideg rohangál a hátamon. |
|
Mikor meg tudom állni, hogy oda se nézzek a polcra, akkor az ajtónk előtt az elszállítására várakozó mosógép látványa hozza rám a frászt. Bár rezgett a léc, hogy visszahúzom a hallba, ahol is kiszerelem belőle legalább a hatalmas motort, ezt azonban végül hullagyalázás címszóval mégsem tettem meg. Már csak azért sem, mert a pincében van három motorom. Míg az egyiket taxis Laci szomszédom adta, addig a másik kettőt Mártika. Utóbbiak közül az egyik valaha egy mosógépet, míg a másik egy centrifugát hajtott, s persze a három motor közül még egyikkel sem kezdtem semmit. Akkor meg ugye mivégre gyűjtse be egy újabb példányt? Ráadásul még mindig annyi minden vár szétszedésre, hogy abba a szép hosszú listába már eleve jobb bele sem gondolni, nemhogy hozzáadni valamit! |
|
Az előző kép készítése után az előszobából visszafelé jövet elhoztam a polcról három szkennelésre váró könyvet, ami persze nem sok szabad helyet jelent. Mármint miután beszkenneltem őket, mennek gyújtósnak a cserépkályhába. |
|
Hiába próbálok a pulton elhelyezett kapcsolókra nem odanézni, meg persze a lépcsőházban toporgó mosógépre sem, mert a fürdőszobába lépve - hiába tettem oda a helyére a két szennyestartó ládát - a gép hiánya valósággal rikít! |
|
A háromféle kapcsolót már csak a puszta látványuk miatt is le kell tudnom, különben még végképp rám telepszik a látványuk. Mondjuk a kapcsolók látványa még csak hagyján, mert ugye az elég zavaros, a két mással összetéveszthetetlen gombot látni viszont már tényleg sokkoló, mire fel úgy döntöttem, hogy legyen. |
|
S már kaptam is magam elé az amúgy hatalmas programkapcsolót, majd a lehúzogattam a vezérlésről leválasztott elemi kapcsolók vezetékeit, ami amúgy nem volt valami egyszerű. Majd mindjárt megmutatom, hogy miért nem, csak előbb még a kapcsolókat vesézem ki. |
Ez az egyik állás.
Ez pedig a másik.
Hogy súrlódik, az még csak hagyján, de mikor
odakeveredik a por az
érintkezők
közé, amit ugyan miért is ne tenne meg, akkor annak nagyon nem lesz jó vége.
A kapcsoló mozgó része a házból akár egyben is kiemelhető.
Épp mint ahogy az álló érintkezőket sem kunszt a helyükről kihúzogatni.
|
Hogy némelyik érintkező idővel nem tette a dolgát, azt szerintem egyértelműen a por okozta, amiből egyetlen apró, az érintkezők közé bejutott szemcse is elég a kapcsolási anomáliához. |
|
Az előző képen látható érintkezőt közelebbről megnézve, azon a kapcsolókar érintkezőjétől eltérő helyen is (lásd balra) látható egy fekete korommal körbevett szikranyom. Ehhez vagy oda kellett valaminek keverednie, vagy a kapcsoló mondjuk valami induktív feszültségtüske miatt áthúzott. |
Hogy a kapcsolósor a vezérlőmechanikáról
leválasztható legyen, ezt
az amúgy zéger gyűrűvel rögzített tengelyt kell a vázból kihúzni.
Meg persze a társát is, ha az ellenoldali kapcsolósort is le akarjuk választani.
Ez a címke a kapcsolóról esett le.
|
A piros nyíl mutatta kinyomódás olyan erővel akad bele az ellenpárja lyukba, hogy a sarut szabadkézzel le sem lehet a helyéről húzni, csakis csavarhúzós feszítéssel jön le. Ez mondjuk egy mosás, pláne centrifugálás közben erősen rázkódó mosógépnél nagyon is így kell legyen. |
Íme az előbb látott kinyomódás ellenpárja lyuk.
Hogy az érintkezés az eltelt 30 év ellenére is
milyen jó volt, azt mi sem
mutatja jobban, mint a saruk széthúzásakor keletkezett fémes nyom.
A kapcsoló mozgó érintkezője eredetileg egyenes
volt, ráadásul van annyira
masszív anyagból, hogy biztosan nem a puszta nyomkodástól görbült el.
|
Az ok igen nagy valószínűséggel az átmeneti ellenálláson keletkezett hő volt, ami idővel meglágyította az anyagot. Ennek eredménye kitűnően látszik az egymásmellé helyezett érintkezőkön. |
Ez mondjuk úgy néz ki, mintha soha nem vezetett
volna áramot,
ami a mosógép kapcsolási rajzát elnézve megeshet.
Mármint nem minden kapcsolónak lett mindhárom lába bekötve.
|
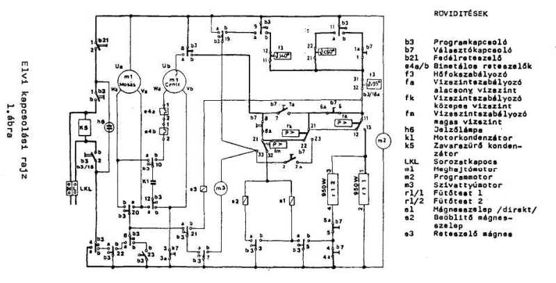
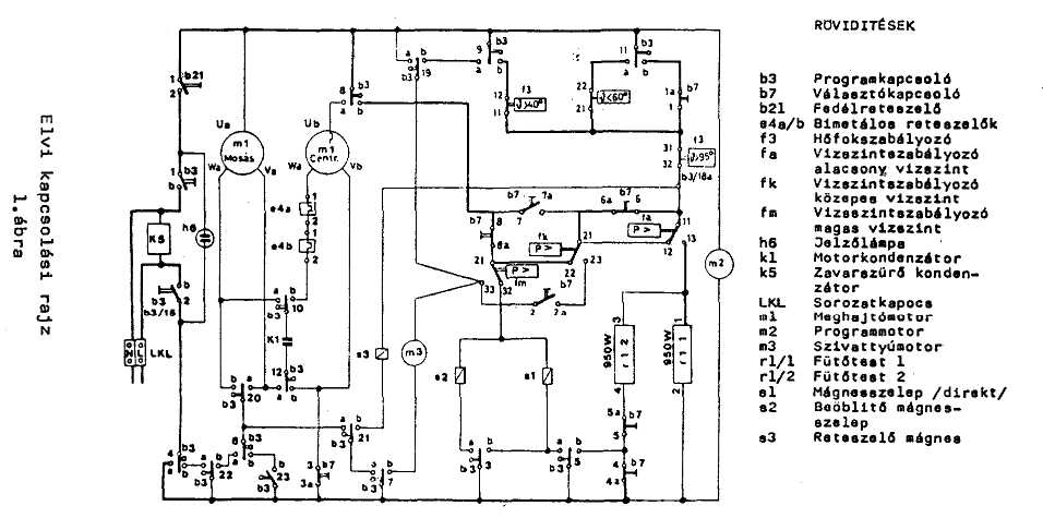
Bár egy kicsit másképp néz ki, de attól még ez a rajz is csak nehezen olvasható. Amúgy az lett volna benne az okosság, hogy ha a szépen beszámozott rajz alapján megtalálom azokat a kapcsolókat, melyek az elektromágneses vezérlésű szelepeket működtetik, akkor csak azokra koncentrálva lett volna némi esélyem a javításukra. Majd mindjárt megmutatom, hogy ezt a megállapításomat mégis mire alapozom. |
|
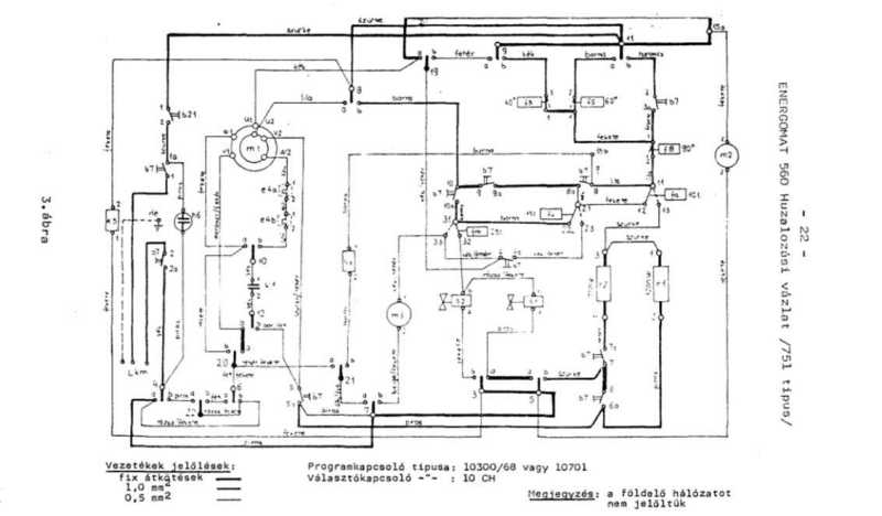
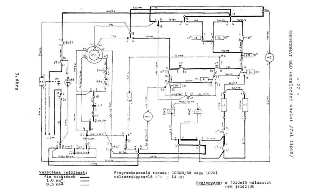
Amúgy találtam a géphez valami másféle rajzot is, azonban ez talán még az előző kettőnél is olvashatatlanabb. Mondjuk volt egy olyan "apró" tévedésem, hogy váltig állítottam, hogy a mosógépünk neve Energomat, s persze ehhez a névhez kerestem rajzot, addig a valóságban a mosógép neve Elektrolux. |
Visszatérve a kapcsolókra, ez az érintkező nem
annyira hideget, mint inkább meleget kapott.
|
Hogy a kapcsolópogácsák az érintkezések helyén bekoptak, az idővel nem csoda, hogy bekövetkezett. Pláne mondjuk egy olyan érintkező páros esetében, ami folyamatosan ki-be kapcsolgatja mondjuk a motort. |
Azok a feketébb részek, azok kátyúk.
|
Eddig jó vagyok, s még a lelkem sem roppant bele a kapcsoló elpusztításába. Ellenben az, hogy az érintkezési hibák javítására lett volna némi esélyem, az azért egy kicsit megviselt. Ehhez persze az kellett volna, hogy mielőtt lerombolom, a programkapcsoló teljes felépítésével tisztában legyek, ami ugye csak így utólag volt lehetséges. |
Van valahol egy olyan dobozom, melyben
felsaruzott vezetékeket tartok.
Hogy az mégis merre lehet, arra így hirtelen még csak ötletem sincs!
Balról a második pogácsa ha nem érintkezett,
azon
szerintem nem nagyon van mit csodálkozni.
Mivel egyrészt van réz érintkezős fiókrekeszem,
másrészt meg
is találtam, már szórtam is bele az újabb szerzeményeket.
Épp mint ahogy az apasaruk is egyből a helyükre kerültek.
Bár ez szerintem nem az előbb említett hely, de még ezt is megtaláltam!
Ezen porszemek közül egy kapcsolót bármelyik
képes megakadályozni a helyes működésben!
Már csak néhány szétszedésre vagyok tőle, hogy
a vegyes alkatrészes doboz újra megteljen.
Mikor már épp kezdtem volna örülni, akkor menten
kiderült, hogy
a másik kapcsolósort még le sem szedtem a vezérléséről.
Mint vezérlés, ez annyira szörnyen néz ki, hogy
még a rajzát nézve is frászt kap tőle az ember!

Mármint ezt a rajzot nézve tör ki a frász,
mikor arra gondolok, hogy
az előbb látott vezérléssel összevetve kellene értelmeznem.
Mint ahogy a mosógép belsejét mutató többit,
úgy ezt a rajzot sem nekem készítették.
Visszatérve a romboláshoz (az legalább megy),
nekiálltam
lepiszkálni a másik kapcsolóoldal vezetékeit.
|
A balra látható kerek valami a programhengert forgató motor, míg a jobbra látható elektromágnes egy olyan kuplungot működtet, ami meg tudja állítani a vezérlőhenger forgását. Már ha - mint megannyi mást - ezt is el nem néztem... |
|
Amennyiben tudtam volna, hogy melyik lyukban található a nem működő kapcsoló, pontosabban szólva kapcsolók, akkor az előbb még keménypapír borította szögletes lyukakon valamivel benyúlva, lett volna valamicske esélyem a kontaktusok javítására. Ez mondjuk egy nagyon erőltetett, de attól valószínűleg még járható út lett volna. |
|
A kapcsolót úgy megjavítani, hogy közben benne van a mosógépben, na az lett volna az igazi csoda! Mármint még így kiszedve, az asztali lámpa fénye alatt szabadon forgatva sem igazán látni be az apró lyukakon. |
Arra a kérdésre, miszerint képes vagyok-e az
amúgy csak nagyon nehezen guruló
térdeplőszékkel rágurulni az egyik papucsomra, igenlő válasszal szolgált az
élet.
|
Így, hogy már nincsenek útban a vezetékek, egészen jól olvashatók a számok. Most már persze mindegy... Akarom mondani, a kapcsoló a helyére bekötve már csak azért sem volt szétszerelhető, mert bár ezen az oldalán csak egy, a másikon azonban több átkötés is volt, amitől az egyes elemi kapcsolók nem voltak szabadon szétfordíthatók. |
|
A lyukakon benézve azt kellett megállapítsam, hogy talán egy nagyon keskeny hegyes tűreszelővel fértem volna be, amivel persze az elgörbült érintkezőkön nem tudtam volna segíteni, legfeljebb a beégetteken. |
Mivel a papírfedés a hullámosságától eltekintve
ép
volt, a por valószínűleg nem innen jutott be.
Levettem a zégergyűrűt, majd kitoltam a helyéről a kapcsolótömböt rögzítő tengelyt.
Mikor a motort a helyéről lepattintottam,
elrepült valami alkatrész.
Mivel nem találtam meg, azt idővel a porszívó fogja megenni.
Szegény kapcsolóban mindenütt áll a por.
|
Ezt a kapcsolótömböt házilag úgy lehetne tényleg megjavítani, ha elemi darabjaira szedném, minden érintkezőjét kipofoznám, majd újra összeállítanám. Ezt én csak akkor vállaltam volna be, ha ez lenne a világ egyetlen mosógépének programkapcsolója. Fiatalon persze semmi sem állíthatott volna meg, de így, már öregen, a gép előtt vaksin térdelve, már a kapcsoló ki-be kötését, vagyis a puszta cseréjét sem biztos, hogy sikerült volna megoldanom. |
Olyan részletkérdésekről már nem is beszélve,
hogy ez az izé mégis mit csinálhatott?
|
Ez a kép két egymásra helyezett kapcsolómodult mutat. Mivel a balra lent látható lyukban valaha egy fogaskerék műanyag tengelye forgott, ahol is a többi helyszínnél sokkal több a por, ezért elképzelhető, hogy a por egy részét a mozgást végző alkatrészek kopása termelte. |
|
Egy ilyen beégett kontaktust a kapcsoló szétszedése nélkül nemcsak nehéz, de szinte a lehetetlennel határos kívülről felújítani. Hogy ezt hányszor mondtam el? Nagyon sokszor! Mármint azért sulykoltam magamba, nehogy az elkerülhetőnek tűnő veszteség hatására újra összeomoljak. |
Ezek ketten, ha csúnyán mutatnak is, de attól
még érintkeztek,
miközben a fekete részekből kiderül, hogy melegedtek is.
Amit a kép közepén alig látni, az a bordó műanyag színeváltozása.
|
Hogy a feketedés erről az oldalról terjedt át a másikra, vagy onnan ide, esetleg mindkét oldali érintkező szikrázása hozzájárult, az a mosógép sorsát illetően mostanra természetesen már olyan mindegy. |
Az alsó középső érintkező, mivel az sehol sem
fémesen
fényes, valószínűleg már tényleg nem vezette az áramot.
Az érintkezők pogácsái körüli színekből
visszakövetkeztetve, míg a bal alig,
a középső már jobban, addig a jobb oldali már kapott terhelést rendesen.
|
Egy kicsit megcsiszoltam az egyik érintkezőt, amit persze a programkapcsoló javításakor az összessel meg kellett volna tennem, ami amúgy nem lett volna egy elvégezhetetlen feladat. Szerintem simán lenyomtam volna egy fél délután alatt, aztán járhatott volna tovább a gép. Ehhez persze még a félig kiégett fűtőbetét cseréjére is szükség lett volna. |
A kapcsoló ezen feléből - mivel ebből még nem
volt alkalma
kiszóródni - több por jött ki, mint a másik feléből.
Ha már itt van előttem, gondoltam ezt is szétszedem.
A piros nyilak jelezte pontokon lett a lemez
megütve.
Mármint ez tartja össze az egyes elemeket.
Bár nem úgy néz ki, de attól még vannak benne újrahasznosítható alkatrészek.
|
Itt van mindjárt ez az elektromágnes, amibe - de csak hogy el ne vesszen - egyből beleragasztottam a vasmagját. Hogy az elektromágnes felhasználásom évtizedes távlatokban is nulla? Most mond már... |
Ez az alkatrész annyira nem jó semmire, csak
amire kitalálták, hogy
az a műszaki szépségét elnézve, valahogy annyira szomorú...
Hogy legyen esélyük újrahasznosulni, a
kitermelt
zéger gyűrűket egyből a helyükre tettem.
Ezt sem dobom ki, mert jó lesz potméter
tengelyt toldani. Hogy olyat sem
szoktam? Ez ugyan igaz, de még megeshet, hogy szükségem támad rá.
|
Miután szétszedtem, sikerült kipiszkálnom a közepéből egy rézből készült hatalmas alátétet. Nem is tudom, mi lett volna velem, ha ezt a kincset érő alkatrészt veszni hagyom... |
Hogy az alkatrészek piszkálásától koszos lettem, az viszont biztos!
Hiába próbáltam magamnak beadni, hogy kész, ez
a szétszedés ennyi volt,
mert a maradék két kapcsoló az átlátszó dobozban valósággal rikított!
Mire fel egyrészt újra odanyúltam a dobozhoz,
másrészt azt mondtam
a kerek vízszintkapcsolónak, hogy ő majd egy külön cikket kap.
A rengeteg vezetéktől szinte alig látszik a kapcsoló.
|
Ezeket míg élek nem használom el! Régen persze fogytak, mert egyrészt volt egy motorom (amúgy több is volt), amit időnként át kellett huzalozni, másrészt a barátaim is folyton rám jártak a hasonló gondjaikkal. |
Hiába egyszerűbb mint a másik, attól még ez is egy nagyon bonyolult kapcsoló.
Konkrétan annyira az, hogy még egy ilyen frappáns kis térképet is adtak hozzá!
Ez szerintem nem magyar gyártmány...
|
Némi időt ugyan eltöltöttem a kapcsoló tengelyének céltalan tekergetésével, de mivel tényleg nem találtam számára semmiféle célt, ezért úgy döntöttem, hogy ezt az alkatrészt is lerombolom. |
Némi zöldülés már látható a réz érintkezők
tövén. Mondjuk nem ezen csodálkozok,
mint inkább azon, hogy a rengeteg réz alkatrész csak néhol zöldült be.
Ez annyira nem akart kijönni a helyéről, hogy a
végén
törnöm kellett. (lásd balra a levált részt)
Ebben a kapcsolóban valószínűleg a nyitottsága
miatt kevesebb a por. Mármint
ennek gyárilag nincs fedele, így ami belehullik, az a rázkódástól kisvártatva ki
is.
|
Mivel ezek a pogácsák csak akkor kapcsoltak, mikor a felhasználó tekerte a kapcsolót, vagyis csak a mosógép be és kikapcsolásakor, így ezek még teljesen épek, ami mondjuk ezen a képen pont nem látszik, mire fel előszedtem az asztali szemetesből a már napok óta benne heverő maradványt. |
Majd a felső érintkező sor visszagörbítése után
elkészítettem ezt a képet,
ami nagyszerűen mutatja, hogy a szerző már megint mekkorát tévedett.
Az viszont egészen biztos, hogy ez a kapcsoló egy külön cikket fog kapni.
Utóirat:
Aki úgy érzi, hogy fel van iratkozva a
hírlevélre, de nem kapja, az nézze meg
a
Gmail (esetleg Freemail) fiókját webfelület alól. Ott leszek a spam mappában.